您現在所在位置:大田閥門 >> 襯氟閥門(襯里閥門)
G41C堰式搪瓷隔膜閥適用于工作溫度、≤100℃的一般腐蝕性介質管路上作啟閉作用。
壓力等級:0.6 設計與制造:GB12239
結構長度:GB12221、JB1688
法蘭連接尺寸:GB4216、JB78
襯里層:電火花檢測
實驗與檢驗按GB/T13927標準
公稱壓力:PN 閥體:PN×1.5 密封:PN×1.1
閥體:鑄鐵 閥蓋:鑄鐵 襯里:玻璃搪瓷 隔膜:橡膠、氟塑料
閥瓣:鑄鐵 閥桿:碳鋼 手輪:鑄鐵
1.搪瓷表面十分光滑和具有格力金屬離子的特性。
2.具有良好的耐磨性和電絕緣性。
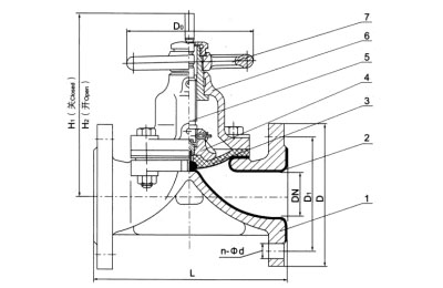
部件列表:1、閥體2、閥體襯里3、隔膜4、閥瓣5、閥桿6、閥蓋7、手輪

| 公稱通徑 | 公稱壓力 | 工作壓力 | L | D | D1 | n-Фd | H1 | H2 | D0 | 質量 |
|---|---|---|---|---|---|---|---|---|---|---|
| 15 | 1.0 | 0.6 | 125 | 95 | 65 | 4-14 | 105 | 112 | 100 | 3 |
| 20 | 135 | 105 | 75 | 4-14 | 116 | 125 | 100 | 4 | ||
| 25 | 145 | 115 | 85 | 4-14 | 123 | 137 | 120 | 5.5 | ||
| 332 | 160 | 140 | 100 | 4-18 | 134 | 152 | 120 | 7 | ||
| 40 | 180 | 150 | 110 | 4-18 | 155 | 175 | 140 | 9 | ||
| 50 | 210 | 165 | 125 | 4-18 | 171 | 197 | 140 | 12 | ||
| 65 | 250 | 185 | 145 | 4-18 | 206 | 240 | 200 | 19 | ||
| 80 | 300 | 200 | 160 | 4-48 | 220 | 260 | 200 | 26 | ||
| 100 | 350 | 220 | 180 | 8-18 | 272 | 324 | 280 | 39 | ||
| 125 | 400 | 250 | 210 | 8-18 | 338 | 406 | 280 | 63 | ||
| 150 | 460 | 285 | 240 | 8-23 | 380 | 460 | 320 | 86 | ||
| 200 | 0.4 | 570 | 340 | 295 | 8-23 | 506 | 626 | 400 | 142 | |
| 250 | 680 | 395 | 350 | 12-23 | 590 | 726 | 500 | 261 |
溫馨提示:
本文中所有文字、數據、圖片均只適用于參考。需要查看更多的G41C堰式搪瓷隔膜閥性能參數、結構尺寸參數、價格等詳情,或要求印刷樣本,請聯系我們。
主營產品:氣動調節閥 - 電動調節閥 - 自力式調節閥
版版權所有 © 上海大田閥門管道工程有限公司
地址:上海市浦東新區川宏路528號宏圖大樓5樓
